William HillÍþÁ®Ï£¶û

menu
202206201908451129
202206201908519380
201908311859263050
ÐÂÎÅÖÐÐÄ
µç¶¯µ÷Àí·§µÄ½á¹¹ÓëÊÂÇéÔ­Àí
Ðû²¼Ê±¼ä:2020-04-13 16:02:19 ¡¾·µ»Ø¡¿

¡¡¡¡1¡¢¡¢µç¶¯µ÷Àí·§µÄ½á¹¹ÓëÊÂÇéÔ­Àí

202004131604012582

¡¡¡¡ÈçͼÊǵ綯µ÷Àí·§µÄµä·¶ÐÎ×´£¬ËüÓÉÁ½¸ö¿É²ð·ÖµÄÖ´Ðлú¹¹ºÍµ÷Àí·§£¨µ÷Àí»ú¹¹£©²¿·Ö×é³É¡£¡£¡£Éϲ¿ÊÇÖ´Ðлú¹¹£¬½ÓÊܵ÷ÀíÆ÷Êä³öµÄ0¡«10mADC»ò4¡«20mADCÐźÅ£¬²¢½«Æäת»»³ÉÏìÓ¦µÄÖ±ÏßÎ»ÒÆ£¬Íƶ¯Ï²¿µÄµ÷Àí·§Ðж¯£¬Ö±½Óµ÷ÀíÁ÷ÌåµÄÁ÷Á¿¡£¡£¡£ÖÖÖֵ綯µ÷Àí·§µÄÖ´Ðлú¹¹»ùÄÚÇéͬ£¬µ«µ÷Àí·§£¨µ÷Àí»ú¹¹£©µÄ½á¹¹ÒòʹÓÃÌõ¼þµÄ²î±ðÀàÐÍÐí¶à£¬×î³£ÓõÄÊÇֱͨµ¥·§×ùºÍֱͨ˫·§×ùÁ½ÖÖ¡£¡£¡£

¡¡¡¡2¡¢¡¢µç¶¯Ö´Ðлú¹¹µÄ»ù±¾½á¹¹

¡¡¡¡Ö´Ðлú¹¹½ÓÄÉÁ˵¹úÈë¿ÚµÄPSLµç×ÓʽһÌ廯µÄµç¶¯Ö´Ðлú¹¹£¬¸Ã²úÆ·Ìå»ýС¡¢¡¢ÖØÁ¿Çᣬ¹¦Ð§Ç¿¡¢¡¢²Ù×÷Àû±ã£¬ÒÑÆÕ±éÓ¦ÓÃÓÚ¹¤Òµ¿ØÖÆ¡£¡£¡£

¡¡¡¡ÆäÖ±ÏßÐг̵綯ִÐÐÆ÷Ö÷ÒªÊÇÓÉÏ໥¸ôÀëµÄµçÆø²¿·ÖºÍ³ÝÂÖ´«¶¯²¿·Ö×é³É£¬µç»ú×÷ΪÅþÁ¬Á½¸ö¸ôÀ벿·ÖµÄÖÐÐIJ¿¼þ¡£¡£¡£µç»ú°´¿ØÖÆÒªÇóÊä³öת¾Ø£¬Í¨¹ý¶à¼¶Õý³ÝÂÖת´ïµ½ÌÝÐÎË¿¸ËÉÏ£¬ÌÝÐÎË¿¸Ëͨ¹ýÂÝÎÆ±ä»»×ª¾ØÎªÍÆÁ¦¡£¡£¡£Òò´ËÌÝÐÎÂݸËͨ¹ý×ÔËøµÄÊä³öÖὫֱÏßÐгÌת´ïµ½·§¸Ë¡£¡£¡£Ö´Ðлú¹¹Êä³öÖá´øÓÐÒ»¸ö·ÀÖ¹´«¶¯µÄֹת»·£¬Êä³öÖáµÄ¾¶ÏòËø¶¨×°ÖÃÒ²¿ÉÒÔ×ö¶¯Î»ÖÃָʾÆ÷¡£¡£¡£Êä³öÖáÖ¹¶¯»·ÉÏÁ¬ÓÐÒ»¸öÆì¸Ë£¬Æì¸ËËæÊä³öÖáͬ²½ÔËÐУ¬Í¨¹ýÓëÆì¸ËÅþÁ¬µÄ³ÝÌõ°å½«Êä³öÖáÎ»ÒÆ×ª»»³ÉµçÐźÅ£¬ÌṩӦÖÇÄÜ¿ØÖưå×÷Ϊ½ÏÁ¿Ðźźͷ§Î»·´À¡Êä³ö¡£¡£¡£Í¬Ê±Ö´Ðлú¹¹µÄÐгÌÒ²¿ÉÓɳÝÌõ°åÉϵÄÁ½¸öÖ÷ÏÞλ¿ª¹Ø¿ªÏÞÖÆ£¬²¢ÓÉÁ½»úеÏÞλ±£»£»£»¤¡£¡£¡£

¡¡¡¡3¡¢¡¢Ö´Ðлú¹¹ÊÂÇéÔ­Àí

202004131604226160

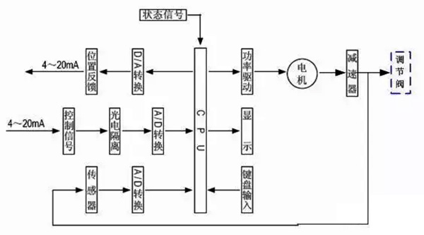
¡¡¡¡µç¶¯Ö´Ðлú¹¹ÊÇÒÔµçÄîͷΪÇý¶¯Ô´¡¢¡¢ÒÔÖ±Á÷µçÁ÷Ϊ¿ØÖƼ°·´À¡ÐźÅ£¬µ±¿ØÖÆÆ÷µÄÊäÈë¶ËÓÐÒ»¸öÐźÅÊäÈëʱ£¬´ËÐźÅÓëλÖÃÐźžÙÐнÏÁ¿£¬µ±Á½¸öÐźŵÄÎó²îÖµ´óÓÚ»®¶¨µÄËÀÇøÊ±£¬¿ØÖÆÆ÷±¬·¢¹¦ÂÊÊä³ö£¬Çý¶¯ËÅ·þµçÄîͷת¶¯Ê¹¼õËÙÆ÷µÄÊä³öÖᳯ¼õСÕâÒ»Îó²îµÄÆ«Ïòת¶¯£¬Ö±µ½Îó²îСÓÚËÀÇøÎªÖ¹¡£¡£¡£´ËʱÊä³öÖá¾ÍÎȹÌÔÚÓëÊäÈëÐźÅÏà¶ÔÓ¦µÄλÖÃÉÏ¡£¡£¡£

¡¡¡¡4¡¢¡¢¿ØÖÆÆ÷½á¹¹

202004131604416833

¡¡¡¡¿ØÖÆÆ÷ÓÉÖ÷¿Øµç·°å¡¢¡¢´«¸ÐÆ÷¡¢¡¢´øLED²Ù×÷°´¼ü¡¢¡¢·ÖÏàµçÈÝ¡¢¡¢½ÓÏß¶Ë×ÓµÈ×é³É¡£¡£¡£ÖÇÄÜËÅ·þ·Å´óÆ÷ÒÔרÓõ¥Æ¬Î¢´¦ÀíÆ÷Ϊ»ù´¡£¬Í¨¹ýÊäÈë»ØÂ·°ÑÄ£ÄâÐźÅ¡¢¡¢·§Î»µç×èÐźÅת»»³ÉÊý×ÖÐźÅ£¬Î¢´¦ÀíÆ÷ƾ֤²ÉÑùЧ¹ûͨ¹ýÈ˹¤ÖÇÄÜ¿ØÖÆÈí¼þºó£¬ÏÔʾЧ¹û¼°Êä³ö¿ØÖÆÐźš£¡£¡£

¡¡¡¡5¡¢¡¢µ÷Àí·§µÄ»ù±¾½á¹¹

202004131605011969202004131605066184

¡¡¡¡µ÷Àí·§Ó빤ÒչܵÀÖб»µ÷½éÖÊÖ±½Ó½Ó´¥£¬·§Ð¾ÔÚ·§ÌåÄÚÔ˶¯£¬¸Ä±ä·§Ð¾Óë·§×ùÖ®¼äµÄÁ÷Í¨Ãæ»ý£¬¼´¸Ä±ä·§ÃŵÄ×èÁ¦ÏµÊý¾Í¿ÉÒÔ¶Ô¹¤ÒÕ²ÎÊý¾ÙÐе÷Àí¡£¡£¡£

¡¡¡¡ÈçÉÏËùʾ£¬¸ø³öֱͨµ¥·§×ùºÍֱͨ˫·§×ùµÄµä·¶½á¹¹£¬ËüÓÉÉÏ·§¸Ç(»ò¸ßÎÂÉÏ·§¸Ç)¡¢¡¢·§Ìå¡¢¡¢Ï·§¸Ç¡¢¡¢·§Ð¾Óë·§¸Ë×é³ÉµÄ·§Ð¾²¿¼þ¡¢¡¢·§×ù¡¢¡¢ÌîÁÏ¡¢¡¢Ñ¹°åµÈ×é³É¡£¡£¡£

¡¡¡¡Ö±Í¨µ¥·§×ùµÄ·§ÌåÄÚÖ»ÓÐÒ»¸ö·§Ð¾ºÍÒ»¸ö·§×ù£¬ÆäÌØµãÊǽṹ¼òÆÓ¡¢¡¢×ß©Á¿Ð¡(ÉõÖÁ¿ÉÒÔÍêÈ«ÇжÏ)ºÍÔÊÐíѹ²îС¡£¡£¡£Òò´Ë£¬ËüÊÊÓÃÓÚÒªÇó×ß©Á¿Ð¡£¬ÊÂÇéѹ²î½ÏСµÄÇå½à½éÖʵij¡ºÏ¡£¡£¡£ÔÚÓ¦ÓÃÖÐÓ¦ÌØÊâ×¢ÖØÆäÔÊÐíѹ²î£¬·ÀÖ¹·§ÃŹز»ËÀ¡£¡£¡£Ö±Í¨Ë«×ùµ÷Àí·§µÄ·§ÌåÄÚÓÐÁ½¸ö·§Ð¾ºÍ·§×ù¡£¡£¡£

    ËüÓëͬ¿Ú¾¶µÄµ¥×ù·§Ïà±È£¬Á÷ͨÄÜÁ¦Ô¼´ó20%¡«25%¡£¡£¡£ÓÉÓÚÁ÷Ìå¶ÔÉÏ¡¢¡¢ÏÂÁ½·§Ð¾ÉϵÄ×÷ÓÃÁ¦¿ÉÒÔÏ໥µÖÏû£¬µ«ÉÏ¡¢¡¢ÏÂÁ½·§Ð¾²»Ò×ͬʱ¹Ø±Õ£¬Òò´ËË«×ù·§¾ßÓÐÔÊÐíѹ²î´ó¡¢¡¢×ß©Á¿½Ï´óµÄÌØµã¡£¡£¡£¹ÊÊÊÓÃÓÚ·§Á½Í·Ñ¹²î½Ï´ó£¬×ß©Á¿ÒªÇ󲻸ߵÄÇå½à½éÖʳ¡ºÏ£¬²»ÊÊÓÃÓÚ¸ßÕ³¶ÈºÍº¬ÏËάµÄ³¡ºÏ¡£¡£¡£


ÊÖ»ú£º17706668555
? 2019 °æÈ¨ËùÓÐ William HillÍþÁ®Ï£¶û
¡¾ÍøÕ¾µØÍ¼¡¿
µç¶¯µ÷Àí·§µÄ½á¹¹ÓëÊÂÇéÔ­Àí-ÐÂÎÅÖÐÐÄ-¹¤¿Ø³Ì¿Ø·§-Wil